BẢO TRÌ HỆ THỐNG XỬ LÝ NƯỚC THẢI
Trong quá trình hoạt động của hệ thống xử lý nước thải, một phần không thể thiếu là việc bảo trì, bảo dưỡng các hạng mục trong hệ thống. O&M sẽ thực hiện chế độ kiểm tra và bảo trì, bảo dưỡng định kỳ hệ thống xử lý nước thải cũng như theo dõi, liên lạc thường xuyên với đơn vị sử dụng để hệ thống xử lý luôn hoạt động ổn định.
O&M chuyên một số lĩnh vực sau:
O&M chuyên một số lĩnh vực sau:
- Dịch vụ tư vấn hồ sơ môi trường
- Thiết kế hệ thống xử lý nước thải
- Thi công, giám sát hệ thống xử lý nước thải
- Vận hành, bảo trì, bảo dưỡng hệ thống xử lý nước thải
- Bảo trì hệ thống xử lý nước thải khu công nghiệp
- Bảo trì hệ thống xử lý nước thải khu dân cư
- Bảo trì hệ thống xử lý nước thải nhà máy bia
- Bảo trì hệ thống xử lý nước thải bệnh viện
- Bảo trì hệ thống xử lý nước thải giấy
- Bảo trì hệ thống xử lý nước thải chăn nuôi
- Bảo trì hệ thống xử lý nước thải thủy sản
- Bảo trì hệ thống xử lý nước thải thực phẩm
- Bảo trì hệ thống xử lý nước thải bánh kẹo
- Bảo trì hệ thống xử lý nước thải nhà hàng
- Bảo trì hệ thống xử lý nước thải khách sạn
- Bảo trì hệ thống xử lý nước thải toà nhà
- Bảo trì hệ thống xử lý nước thải bột cá
- Bảo trì hệ thống xử lý nước thải bột mì
- Bảo trì hệ thống xử lý nước thải cà phê
- Bảo trì hệ thống xử lý nước thải giết mổ
- Bảo trì hệ thống xử lý nước thải lọc dầu
- Bảo trì hệ thống xử lý nước thải dược phẩm
- Bảo trì hệ thống xử lý nước thải mực in
- Bảo trì hệ thống xử lý nước thải làng nghề
- Bảo trì hệ thống xử lý nước thải mía đường
- Bảo trì hệ thống xử lý nước thải nước giải khát
- Bảo trì hệ thống xử lý nước thải nước rỉ rác
- Bảo trì hệ thống xử lý nước thải thuộc da
- Bảo trì hệ thống xử lý nước thải xi mạ
- Bảo trì hệ thống xử lý nước thải sữa
- Bảo trì hệ thống xử lý nước thải nguy hại
- Bảo trì hệ thống xử lý nước thải bún
- Bảo trì hệ thống xử lý nước thải tái chế nhựa
![]() |
| Hệ thống xử lý nước thải |
- Thường xuyên theo dõi các thiết bị nhằm phát hiện và khắc phục kịp thời các sự cố trong xử lý nước thải;
- Ngoài việc thực hiện các công việc trên, cần duy tu bảo dưỡng đúng chế độ đối với từng loại máy theo hướng dẫn trong Catalogue của nhà sản xuất;
- Phải bảo dưỡng và đo đạc mẫu nước định kỳ toàn bộ hệ thống xử lý nước thải
![]() |
| Bảo trì xử lý nước thải |
![]() |
| Hiệu chỉnh hệ thống nước thải |
- Thực hiện giám sát, kiểm tra, vệ sinh và tiến hành đo đạc các thông số xem có phù hợp với các chỉ số ghi trên nhãn máy hay không. Các thông số gồm: dòng điện, điện áp, độ cách điện và độ ồn … nhằm phát hiện kịp thời các nguyên nhân có thể dẫn đến hư hỏng máy.
![]() |
| Kiểm tra tủ điện hệ thống xử lý nước thải |
- Độ ồn của các thiết bị được lắp chìm trong chất lỏng là 70 dB. Với các thiết bị được lắp trên mặt thoáng thì độ ồn không vượt quá 80 dB.
- Độ cách điện cho phép đối với các thiết bị dùng điện trong lưới điện hạ thế là 01 M .
- Điện áp tăng cho phép không vượt quá 10% đối với điện áp ghi trên nhãn máy và sụt áp không quá 2 %/100v.
![]() |
| Bảo trì điện hệ thống xử lý nước thải |
- Dòng điện không vượt quá dòng điện ghi trên nhãn máy.
- Phải thường xuyên vệ sinh sạch sẽ các thiết bị máy để quá trình giải nhiệt và tản nhiệt được tốt hơn.
- Sử dụng Camera nhiệt kiểm tra nhiệt độ của từng thiết bị trong tủ điện và từng máy móc.
![]() |
| Kiểm tra tủ điện xử lý nước thải bằng camera nhiệt |
Bảo trì hệ thống đường ống công nghệ xử lý nước thải sinh hoạt
- Dùng bơm xịt rửa áp lực vệ sinh tất cả các ngăn bồn bể, các thiết bị bơm chìm nước thải, hệ thống đường ống công nghệ, tấm lắng lamen...
- Kiểm tra, vệ sinh ngăn chắn rác hàng tuần; xúc rửa, xả đáy bồn hóa chất.
![]() |
| Vệ sinh hệ thống xử lý nước thải |
![]() | |
|
- Cách ly thiết bị khỏi nguồn điện và nguồn chất lỏng đang sử dụng
- Đóng mở các van có liên quan ảnh hưởng đến hệ thống.
- Vệ sinh bơm, ruppe hút.
- Kiểm tra phốt, vòng bi.
- Đo độ cách điện của bơm (pha với pha, pha với vỏ bơm).
- Mở các-te bảo vệ cánh quạt tản nhiệt.
- Dùng tay quay nhẹ để xác định xem vòng quay của bơm có trơn và nhẹ nhàng không hoặc có tiếng rít do ma sát không. Nếu có tiếng kêu phải tiến hành tháo guồng bơm và xử lý.
![]() |
| Bơm ly tâm xử lý nước thải |
Bảo trì máy bơm chìm xử lý nước thải
- Cách ly bơm chìm khỏi nguồn cung cấp điện.
- Kéo bơm chìm lên khỏi hố bơm hoặc bể. Đối với các thiết bị có trọng lượng <30 kg thì trực tiếp dùng tay kéo lên, đối với các thiết bị > 30 kg phải dùng ba lăng kéo lên. Nghiêm cấm không được sử dụng cáp của bơm nước thải để kéo bơm lên.
![]() |
| Bơm chìm xử lý nước thải |
- Kiểm tra, vệ sinh sạch sẽ bơm và guồng bơm. Dùng tay quay nhẹ để xác định xem vòng quay của bơm có trơn và nhẹ nhàng không hoặc có tiếng rít do ma sát không. Nếu có tiếng kêu phải tiến hành tháo guồng bơm và xử lý.
- Đảm bảo độ nhớt cần thiết của dầu động cơ. Đo độ cách điện của bơm (pha với pha, pha với vỏ bơm).
![]() |
| Vận hành hệ thống xử lý nước thải |
| Bảo dưỡng hệ thống xử lý nước thải |
![]() |
| Kiểm tra hệ thống điện xử lý nước thải |
![]() |
| Bơm định lượng hệ thống nước thải |
Kiểm tra dầu nhớt bôi trơn
Bảo đảm xả hết nhớt cũ trước khi châm nhớt mới. Châm nhớt mới vào đến ngang mực giữa của đồng hồ nhớt (nằm ở bên hông hộc nhớt, làm bằng thuỷ tinh để ta có thể thấy được lượng nhớt trong máy).
Khi máy ở trạng thái nghỉ phải bảo đảm lượng nhớt ở ngang mực giữa của đồng hồ nhớt.
Nếu ta châm nhớt quá nhiều: Nhớt trong máy sẽ bị nóng hoặc bị rò ra ngoài.
Nếu ta châm nhớt quá ít: máy sẽ bị ồn, nhông đầu cốt sẽ bị nóng, “ cháy nhông”.
Các loại nhớt sau được các nhà sản xuất khuyên sử dụng:
![]() |
| Bảo trì thay nhớt hệ thống xử lý nước thải |
![]() |
| Dụng cụ lazer canh chỉnh pully máy thổi khí |
![]() |
| Vệ sinh máy thổi khí xử lý nước thải |
Ngoài ra chúng ta phải kiểm tra toàn bộ các bulong, đai ốc xem có hư hỏng hay không. Thông thường trong khoảng thời gian hoạt động dài ngày, các bulong có xu hướng bị nới lỏng do sự rung động của máy.
BẢO TRÌ THIẾT BỊ LỌC ÁP LỰC XỬ LÝ NƯỚC THẢI
Cần chú ý đến áp suất hiển thị ở đồng hồ đo áp trên thiết bị lọc áp lực. Khi áp suất vượt quá giá trị cho phép thì lúc đó cần thiết phải rửa lọc để bảo đảm an toàn và tăng tuổi thọ cho thiết bị. Định kỳ phải thay vật liệu lọc để hiệu quả xử lý nước thải tốt hơn.
Dịch vụ tư vấn hồ sơ môi trường
Vận hành, bảo trì, bảo dưỡng hệ thống xử lý nước thải
Bảo trì hệ thống xử lý nước thải nhà máy bia
Bảo trì hệ thống xử lý nước thải bệnh viện
Bảo trì hệ thống xử lý nước thải giấy
Bảo trì hệ thống xử lý nước thải chăn nuôi
Bảo trì hệ thống xử lý nước thải thủy sản
Bảo trì hệ thống xử lý nước thải thực phẩm
Bảo trì hệ thống xử lý nước thải bánh kẹo
Bảo trì hệ thống xử lý nước thải nhà hàng
Bảo trì hệ thống xử lý nước thải khách sạn
Bảo trì hệ thống xử lý nước thải toà nhà
Bảo trì hệ thống xử lý nước thải bột cá
Bảo trì hệ thống xử lý nước thải bột mì
Bảo trì hệ thống xử lý nước thải cà phê
Bảo trì hệ thống xử lý nước thải giết mổ
Bảo trì hệ thống xử lý nước thải lọc dầu
Bảo trì hệ thống xử lý nước thải dược phẩm
Bảo trì hệ thống xử lý nước thải mực in
Bảo trì hệ thống xử lý nước thải làng nghề
Bảo trì hệ thống xử lý nước thải mía đường
Bảo trì hệ thống xử lý nước thải nước giải khát
Bảo trì hệ thống xử lý nước thải nước rỉ rác
Bảo trì hệ thống xử lý nước thải thuộc da
Bảo trì hệ thống xử lý nước thải xi mạ
Bảo trì hệ thống xử lý nước thải sữa
Bảo trì hệ thống xử lý nước thải nguy hại
Bảo trì hệ thống xử lý nước thải bún
Bảo trì hệ thống xử lý nước thải tái chế nhựa
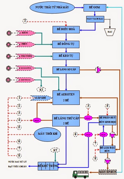
Xem quy trình bảo trì hệ thống xử lý nước thải:
O&M - CHUYÊN VẬN HÀNH, BẢO TRÌ XỬ LÝ NƯỚC THẢI, NƯỚC CẤP
- Đánh giá tác động môi trường ĐTM
- Cam kết bảo vệ môi trường
- Xin giấy phép khai thác nước ngầm, nước mặt
- Báo cáo giám sát môi trường
- Tư vấn hồ sơ, thủ tục nghiệm thu công trình xử lý nước thải, nước cấp
- Lập đề án bảo vệ môi trường
- Xin giấy phép xả thải, giấy phép đấu nối nước thải
- Đăng ký chủ nguồn thải chất thải nguy hại
- Chương trình quản lý và giám sát môi trường
- Chương trình an toàn và tiết kiệm năng lượng
- Chuyên tư vấn công nghệ xử lý nước thải, nước cấp, nước tinh khiết các loại
- Thiết kế bản vẽ công nghệ, bản vẽ thiết kế thi công hệ thống xử lý nước
- Thiết kế hệ thống bồn xử lý nước thải composite frp công nghệ Nhật
- Lập dự toán các công trình xử lý nước thải, nước cấp, nước tinh khiết
- Thiết kế hầm tự hoại septic tank
Vận hành, bảo trì, bảo dưỡng hệ thống xử lý nước thải
- Với hệ thống máy móc, thiết bị đo đạc đầy đủ, quy trình huấn luyện chuyên nghiệp và đội ngũ nhân viên ăn ngủ, làm việc hằng ngày với các hệ thống xử lý nên chúng tôi có thể làm thỏa mãn quý khách hàng với các dịch vụ vận hành, xử lý sự cố và bảo trì, bảo dưỡng hệ thống xử lý nước thải.
- Chuyên gia tư vấn tiết kiệm năng lượng trong vận hành xử lý nước thải cho doanh nghiệp.
Bảo trì hệ thống xử lý nước thải khu công nghiệp
Bảo trì hệ thống xử lý nước thải khu dân cư
Bảo trì hệ thống xử lý nước thải khu dân cư
Bảo trì hệ thống xử lý nước thải nhà máy bia
Bảo trì hệ thống xử lý nước thải bệnh viện
Bảo trì hệ thống xử lý nước thải giấy
Bảo trì hệ thống xử lý nước thải chăn nuôi
Bảo trì hệ thống xử lý nước thải thủy sản
Bảo trì hệ thống xử lý nước thải thực phẩm
Bảo trì hệ thống xử lý nước thải bánh kẹo
Bảo trì hệ thống xử lý nước thải nhà hàng
Bảo trì hệ thống xử lý nước thải khách sạn
Bảo trì hệ thống xử lý nước thải toà nhà
Bảo trì hệ thống xử lý nước thải bột cá
Bảo trì hệ thống xử lý nước thải bột mì
Bảo trì hệ thống xử lý nước thải cà phê
Bảo trì hệ thống xử lý nước thải giết mổ
Bảo trì hệ thống xử lý nước thải lọc dầu
Bảo trì hệ thống xử lý nước thải dược phẩm
Bảo trì hệ thống xử lý nước thải mực in
Bảo trì hệ thống xử lý nước thải làng nghề
Bảo trì hệ thống xử lý nước thải mía đường
Bảo trì hệ thống xử lý nước thải nước giải khát
Bảo trì hệ thống xử lý nước thải nước rỉ rác
Bảo trì hệ thống xử lý nước thải thuộc da
Bảo trì hệ thống xử lý nước thải xi mạ
Bảo trì hệ thống xử lý nước thải sữa
Bảo trì hệ thống xử lý nước thải nguy hại
Bảo trì hệ thống xử lý nước thải bún
Bảo trì hệ thống xử lý nước thải tái chế nhựa
ĐẾN VỚI O&M ĐỂ CÓ CHẤT LƯỢNG TỐT NHẤT!
..................................................................................................................................
Địa chỉ:E34, Mỹ Hòa 4, Xuân Thới Đông, Hóc Môn, HCM
Điện thoại: 0934-00-25-77
Email: omwater@omwater.vn - omwater.vn@gmail.com
Website: omwater.vn
..................................................................................................................................
..................................................................................................................................





























